YJ Friends,
As I am mending from surgery and off of work, I decided to take a deep dive into our YJ’s electrical system prior to replacing my battery and cables/grounds.
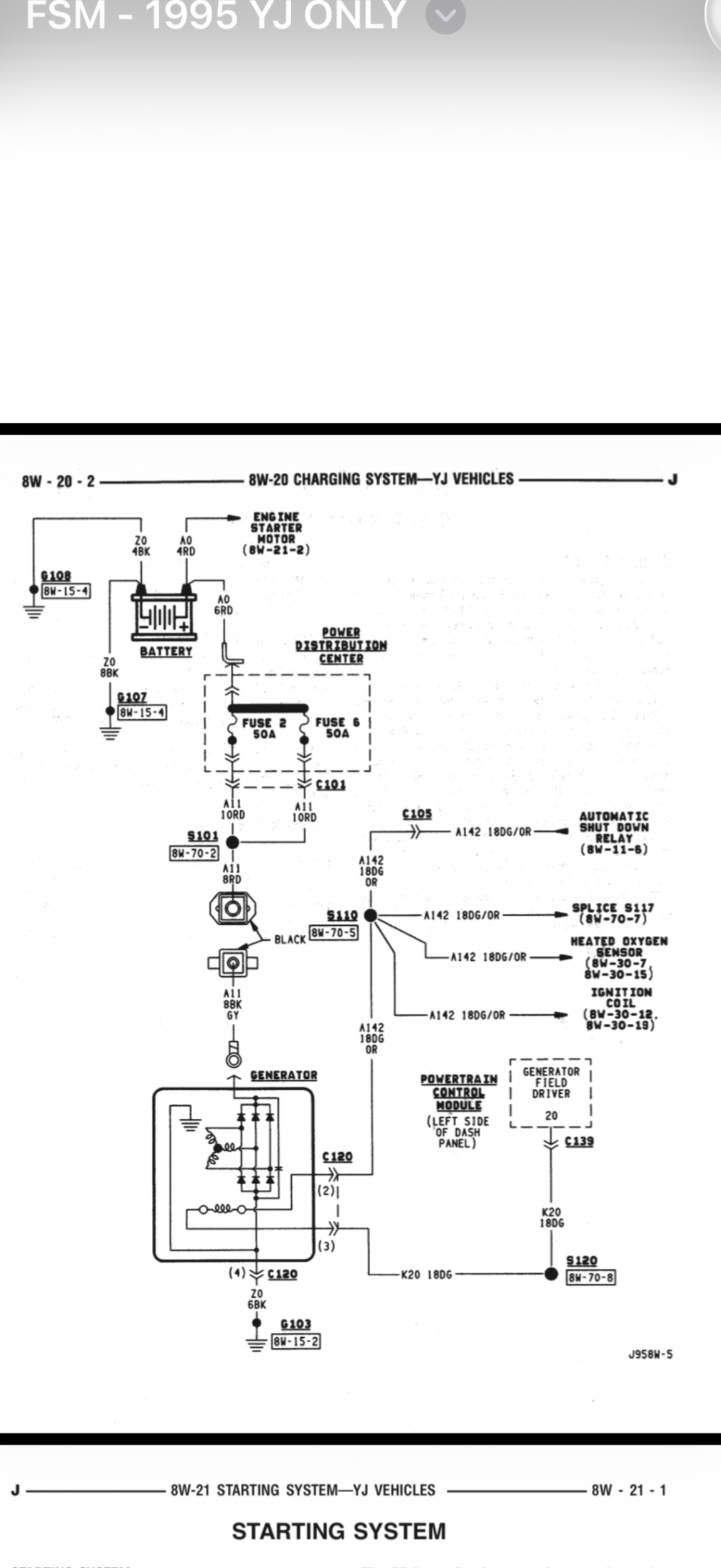
I referenced our FSM for this foundation: (see attached diagram)
– 4 ga battery → starter
– 6 ga battery → PDC
– 4 ga battery → engine block
– 8 ga battery → firewall
– braided head → firewall strap (and hood strap on some)
Then used AI assistance from Chat GPT and Gemini, resulting in this as a possible improvement:
To upgrade your Jeep YJ's electrical system based on your specific factory list, we will move from a "decentralized" stock setup to a "high-capacity hub" setup. This plan prioritizes maximum cranking power and clean grounding for your electronics.
The "Big 7" Modification Blueprint
1. Positive Side (+) Upgrades
• Battery → Starter (Currently 4 ga): * Action: Replace with 2 AWG.
• Reason: The starter is the highest-current component; 2 AWG reduces resistance for faster, more reliable cranking.
• Battery → PDC (Currently 6 ga): * Action: Replace with 4 AWG.
• Reason: This feeds your entire fuse box; 4 AWG ensures consistent voltage to your lights and sensors.
2. Negative Side (–) "Hub" Upgrades
• Battery → Engine Block (Currently 4 ga): * Action: Replace with 2 AWG.
• Reason: This is the primary return path for the starter. Use the block stud near the oil dipstick.
• Battery → Firewall (Currently 8 ga): * Action: Delete / Redirect.
• Reason: Rather than running a thin wire from the battery to the firewall, you will now ground the firewall to your new Frame Hub using 4 AWG. This prevents "ground loops" and provides a much stronger body ground.
• Engine → Frame (New Connection):
• Action: Add 4 AWG cable.
• Reason: This completes the "Big 3" circuit, bonding the drivetrain to the chassis.
• Frame → Firewall (New "Hub" Connection):
• Action: Add 4 AWG cable.
• Reason: This replaces your old 8 ga battery-to-firewall wire with a heavy-duty bridge from the frame.
• Braided Head → Firewall Strap: * Action: Leave Intact (or replace with 4 AWG).
• Reason: This strap is primarily for radio noise (EMI) suppression. It is good redundancy, so keep it or upgrade it for extra cleanliness.
Final Grounding "Stack" Order
To ensure your mechanic does this correctly, use this "Star Ground" logic at the Frame Hub (on the passenger-side rail):
1. Sanded Bare Metal Frame (Apply Noalox).
2. 4 AWG Lug (Coming from the Firewall).
3. 4 AWG Lug (Coming from the Engine Block).
4. Hardware: Zinc-plated Flat Washer \rightarrow Split Lock Washer \rightarrow Grade 8 Bolt.
By following this, you have upgraded every factory gauge by at least one size, added critical frame bonding, and eliminated the weak 8-gauge firewall bottleneck.
This is a big read, but if you have time, take a look and let me know what you think.
Thanks in advance!
As I am mending from surgery and off of work, I decided to take a deep dive into our YJ’s electrical system prior to replacing my battery and cables/grounds.
I referenced our FSM for this foundation: (see attached diagram)
– 4 ga battery → starter
– 6 ga battery → PDC
– 4 ga battery → engine block
– 8 ga battery → firewall
– braided head → firewall strap (and hood strap on some)
Then used AI assistance from Chat GPT and Gemini, resulting in this as a possible improvement:
To upgrade your Jeep YJ's electrical system based on your specific factory list, we will move from a "decentralized" stock setup to a "high-capacity hub" setup. This plan prioritizes maximum cranking power and clean grounding for your electronics.
The "Big 7" Modification Blueprint
1. Positive Side (+) Upgrades
• Battery → Starter (Currently 4 ga): * Action: Replace with 2 AWG.
• Reason: The starter is the highest-current component; 2 AWG reduces resistance for faster, more reliable cranking.
• Battery → PDC (Currently 6 ga): * Action: Replace with 4 AWG.
• Reason: This feeds your entire fuse box; 4 AWG ensures consistent voltage to your lights and sensors.
2. Negative Side (–) "Hub" Upgrades
• Battery → Engine Block (Currently 4 ga): * Action: Replace with 2 AWG.
• Reason: This is the primary return path for the starter. Use the block stud near the oil dipstick.
• Battery → Firewall (Currently 8 ga): * Action: Delete / Redirect.
• Reason: Rather than running a thin wire from the battery to the firewall, you will now ground the firewall to your new Frame Hub using 4 AWG. This prevents "ground loops" and provides a much stronger body ground.
• Engine → Frame (New Connection):
• Action: Add 4 AWG cable.
• Reason: This completes the "Big 3" circuit, bonding the drivetrain to the chassis.
• Frame → Firewall (New "Hub" Connection):
• Action: Add 4 AWG cable.
• Reason: This replaces your old 8 ga battery-to-firewall wire with a heavy-duty bridge from the frame.
• Braided Head → Firewall Strap: * Action: Leave Intact (or replace with 4 AWG).
• Reason: This strap is primarily for radio noise (EMI) suppression. It is good redundancy, so keep it or upgrade it for extra cleanliness.
Final Grounding "Stack" Order
To ensure your mechanic does this correctly, use this "Star Ground" logic at the Frame Hub (on the passenger-side rail):
1. Sanded Bare Metal Frame (Apply Noalox).
2. 4 AWG Lug (Coming from the Firewall).
3. 4 AWG Lug (Coming from the Engine Block).
4. Hardware: Zinc-plated Flat Washer \rightarrow Split Lock Washer \rightarrow Grade 8 Bolt.
By following this, you have upgraded every factory gauge by at least one size, added critical frame bonding, and eliminated the weak 8-gauge firewall bottleneck.
This is a big read, but if you have time, take a look and let me know what you think.
Thanks in advance!
